銷售熱線:021-66105556
您現在的位置:網站首頁 -> 真空閥 -> GDC-J電磁高真空擋板閥

GDC-J 電磁高真空擋板閥

電磁高真空擋板閥
所屬系列:真空閥系列
檢索關鍵字:電磁高真空擋板閥,GDC-J型高真空擋板閥,真空擋板閥
銷售電話:021-66105556
圖文傳真:021-63061811
在線客服:點擊這里給我發消息 點擊這里給我發消息

感謝您向我們發出訂單我們會在最短時間與您聯系

產品介紹

電磁高真空擋板閥--產品介紹:

GDC-J型系列電磁高真空擋板閥是靠電磁力和彈簧復位力,用以打開或關閉的閥門,適用于真空系統中用以打開或隔斷氣流之用。當閥關閉時,允許閥板密封面上側承受大氣壓,下側為真空,在此狀態下接通電器控制盒電源后,閥板能正常開啟。
適用的工作介質為空氣、非腐蝕性及不含顆?;覊m的氣體。

電磁高真空擋板閥--主要技術性能:

適用范圍(Pa)
105~6.7x10-4
閥門漏率(Pa.L/S)
≤6.7x10-4
適用溫度(℃)
-25~+40
線圈溫升(℃)
≤65
開閉時間(S)
3~5
電源電壓(V/Hz)
220±10%/50
安裝方式
垂直

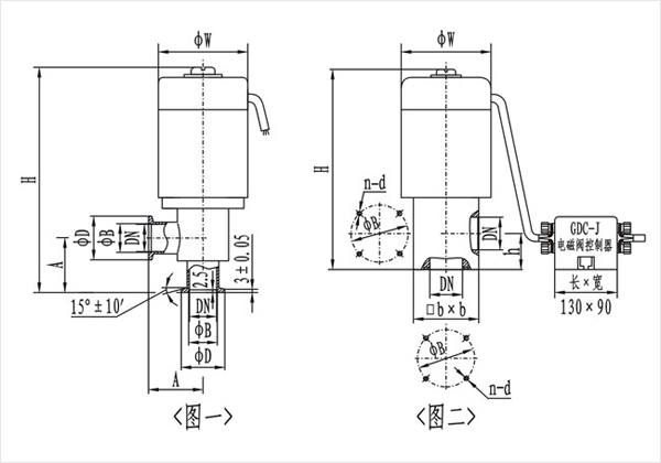
電磁高真空擋板閥--((圖一)(KF)連接及外形尺寸




型號
通徑(DN)
ΦW
ΦD
ΦB
H
A
法蘭標準
GDC-J16A/KF
16
68
30
17.2
186
40
GB4982
GDC-J25A/KF
25
82
40
26.2
193
50
GDC-J40/KF
40
110
55
41.2
270
65
GDC-J50A/KF
50
125
75
52.2
307
70
/

(圖二)連接及外形尺寸

型號
通徑(DN)
ΦW
ΦB
H
h
bxb
n-b
法蘭標準
GDC-J16A
16
68
42
165
28
48x48
4-M5
JB919
GDC-J25A
25
82
55
190
35
58x58
4-M6
GDC-J32
32
92
64
217
40
68x68
4-M6
GDC-J40
40
110
70
240
44
80x80
4-M6
GDC-J50A
50
125
90
285
56
95x95
4-M8
GDC-J65
65
135
105
315
65
115x115
4-M8
GDC-J80
80
165
125
358
75
140x140
4-M8






相關產品