銷售熱線:021-66105556
您現在的位置:網站首頁 -> 技術文章 ->
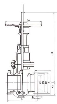
Z43WF帶導流孔單閘板式平板閘閥結構圖   發布時間:20-06-15

上海上兆閥門制造有限公司的平板閘閥適用于天然氣,石油,化工,環保,城市管道,燃氣管線等輸送管線,放空系統和汽儲存裝置上,用作啟閉設備。Z43WF型帶導流孔單閘板式平板閘閥適用于天然氣開采和凈化的長輸管線閥門。


Z43WF平板閘閥的特點:
1.閥座的密封結構應為彈性有預緊力,上、下游密封座同時密封的結構。閥座與密封物間始終為面對面密封。
2.閥座有自清洗功能,并且在閥門開啟或關閉過程中不受氣流的直接沖刷。閥座應由有潤滑、不磨損材料制成。
3.閥門執行機構的故障不會影響到閥門的其它部分,維修和更換工作能夠在不拆下閥門的情況下進行。
(1) 軛架套管 – 鋁青銅軛架套管配置針形止推軸承,最大程度減少操作扭矩。
(2) 閥桿 – 螺紋長度直到托架;銷釘和點焊;具有穩定性。燃氣緊急切斷閥
(3) 壓力密封 – 結構簡單,配置分段扣環和鍍銀低碳鋼墊圈,有助于拆卸和實現最好的閥帽密封。
(4) 閥座環 – 焊接閥座環垂直于流動通道,易于維護。
(5) 執行機構 – 這些閥門可以配置電動、液動或氣動執行機構。DN300以下配置標準手動手輪,DN350以上配置斜齒輪操作機構。
(6) 軛架 – 完全裝配式軛架通過抗震測試,易于維護和安裝執行機構。
(7) 壓蓋 – 兩件式,自調節壓蓋,避免被彈出。
(8) 整體后座 – 硬面,使用壽命最長。
(9) 閥瓣 – 彈簧負載閥瓣能夠自行調節,減少執行機構的扭矩需求。
(10) 整體止動 – 整體鑄造托架止動裝置,定位組裝的托架閥瓣,使得閥座更加穩定可靠。


· D943H-16C電動蝶閥 19-01-24
· 不銹鋼液動切斷閥的產品介紹、工作原理 23-07-05
· 安全切斷閥 19-04-04
· QDQ421F氣動切斷閥在液氨管道上的應用性能分析 25-04-30
· Q367F固定式全焊接球閥 19-10-04
· TP41Y不銹鋼閥套式排污閥2 20-05-21
· 閘閥與球閥的結構特點 20-11-17
· 電磁閥的基礎知識 21-05-28
· QDQ421F氨用氣動緊急切斷閥、液氨緊急切斷閥 22-12-05
· Q641F防爆氣動法蘭球閥 21-12-28
· Q641F單作用氣動不銹鋼球閥概述 24-06-05
· 氣動緊急切斷閥or液動緊急切斷閥 18-08-13
· YJ41W-40P不銹鋼氧氣截止閥 19-01-23
· 電磁式燃氣緊急切斷閥的介紹 23-07-01
· 氣、液相兩用氣動切斷閥 25-04-25