

| 美標閘閥的結構長度及標準 發布時間:17-08-29 | |||||||||||||||||||||||||||||||||||||||||||||||||||||||||
美標閘閥的結構長度及標準 一、美標閘閥--概述:
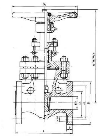
美標閘閥適用于 ANSI Class150~2500、PN20~42、JIS10~20K,工作溫度 -29~425℃(碳鋼)及 -40~500℃(不銹鋼)的名種管路上,用于截斷或接通管路中的介質。通過選用不同的材質,可適用于水、蒸汽、油品、硝酸、醋酸、強氧化性介質及尿素等多種介質。
二、美標閘閥--產品特點:
①產品設計制造符合國外先進標準要求,密封可靠,性能優良。
②結構設計緊湊合理,造型美觀。
③采用楔式彈性閘板結構,中大口徑設置滾動軸承,啟閉輕松。
④閥體材料品種齊全,填料、墊片根據實際工況或用戶要求合理選配,可適用于各種壓力、溫度及介質工況。
⑤采用國內外多種配管法蘭標準及法蘭密封面型式,滿足各種工程需要及用戶要求。
三、美標閘閥--執行標準:
四、美標閘閥--壓力試驗:
|
|||||||||||||||||||||||||||||||||||||||||||||||||||||||||
|
||
|
||
|
||
|
||
|
||
|
||
|
||
|
||
|
||
|
||
|
||
|
||
|
||
|
||
|
||